電話:400-9969-506
QQ:2741116952
郵箱:hongsen@hongszg.com
地址:深圳市龍華區龍華街道清湖社區清湖村寶能科技園12棟6層A座
浙江某集團公司制藥廠一天產生廢水200噸左右。制藥廠廢水來源主要有藥液廢水、洗滌廢水、回收殘留液、生活廢水和工藝生產廢水等。
制藥廠廢水特點:
1、有機物污染濃度高。在生產的過程中會殘留很多化學反應不完全的原料,這些都會隨著沖洗水流出,導致廢水COD濃度在5000mg/L以上;
2、難降解,有毒物質種類繁多。
3、沖擊負荷大,廢水是間歇性排放,濃度大,一次排放對設備的負荷很大。
4、色度高,氣味重。
5、懸浮物濃度高,廢水中含有大量原料殘渣。

制藥廠廢水危害
1、廢水直接流入渠道,江河,湖泊污染地表水,如果毒性較大會導致水生動植物的死亡甚至絕跡;
2、工業廢水還可能滲透到地下水,污染地下水;
3、如果周邊居民采用被污染的地表水或地下水作為生活用水,會危害身體健康,重者死亡;
4、工業廢水滲入土壤,造成土壤污染。影響植物和土壤中微生物的生長。
5、有些工業廢水還帶有難聞的惡臭,污染空氣。
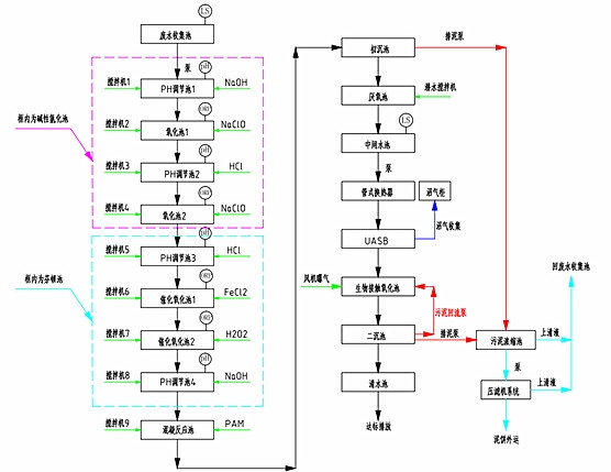
化工制藥廠廢水處理工藝

宏森環保設備優勢:
1、無板結、溝流、短路
2、反應條件溫和,室溫/大氣壓;不受鹽等污染的影響
3、操作非常簡單、維護工作量少
處理結果
主體工藝:均相催化還原
處理前:COD25000mg/L,進水B:C:<0.05
處理后:COD10000mg/L,出水B:C:0.2~0.35
排放標準:符合國家相關標準。